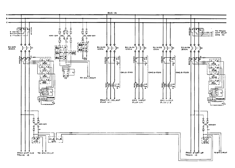
Razvoj elektronike


Od inicijalne ideje do finalnog proizvoda, projektiramo i izrađujemo kompletna elektronička rješenja.
Naša usluga uključuje razvoj električnih shema, odabir optimalnih komponenti te profesionalno ožičenje sustava i izradu kontrolnih ormara/kutija.
Fokusiramo se na sigurnost, funkcionalnost i dugovječnost svakog razvijenog sustava.
Kontakt
Broj
rapide.karlo@gmail.com
+385 99 2251 831
RAPIDE© 2026. All rights reserved.
RAPIDE, obrt za usluge i proizvodnju vl. Karlo Brzica
10 040 Zagreb, Novačka ulica 220a
OIB: 02308326485 Matični broj obrta: 98722506
Broj bankovnog računa: HR3823600001103114144
